新闻中心
联系我们

沁水县诚友型煤有限公司

地址:沁水县端氏镇

联系人:焦总 139-3565-0011    

              宋总 135-0356-7877  



公司新闻
您现在的位置是:首页 >>公司新闻

竣工环境保护设施验收报告

添加时间:2017-08-11       浏览次数:2466

竣工环境保护设施验收报告

沁水县诚友型煤有限公司年产10万吨型煤项目  

沁水县诚友型煤有限公司 

编制日期:2017年7月


目  录

第1章    建设项目基本情况1

1.1项目建设背景1

1.2项目概况1

第2章    环评报告提出的环保措施及落实情况11

2.1环评报告提出的环保措施及落实情况11

2.2项目涉及的生态破坏修复和建设情况13

2.3环境影响评价文件的批复及落实情况13

2.4工程外排污染物总量情况14

2.6环境管理和环境监测15

第3章  自行验收结论17

3.1验收结论17

第4章  现场检查情况18


第1章    建设项目基本情况

1.1项目建设背景

沁水县诚友型煤有限公司年产10万吨型煤项目位于沁水县端氏镇端氏村,项目占地北面为山体(本项目标高622m,山体标高632m),东北距晋城市成友工矿有限公司约20m,南面为端氏煤矿运矸路,西面为荒沟,西距S331省道约500m,占地面积4600m2,总投资400万元(其中环保投资81万元),2016年7月15日取得了沁水县发展和改革局对项目的备案(沁发改备字[2016]63号),2016年9月委托晋城市绿和环保技术咨询有限公司编制了《沁水县诚友型煤有限公司年产10万吨型煤项目环境影响报告表》,2016年10月24日取得了沁水县环保局对该项目的环评批复(沁环审[2016]85号)。项目目前主体工程与环境保护设施全部建设完成。

1.2项目概况

1、项目名称:沁水县诚友型煤有限公司年产10万吨型煤项目

2、建设单位:沁水县诚友型煤有限公司 

3、建设规模:年产10万吨型煤

4、建设地点:

位于沁水县端氏镇端氏村,项目占地北面为山体(本项目标高622m,山体标高632m),东北距晋城市成友工矿有限公司约20m,南面为端氏煤矿运矸路,西面为荒沟,西距S331省道约500m,区域交通方便。详见图1项目四邻位置关系图。


6、产品方案以及原辅材料:

表2原辅材料用量一览表

名称

原料

用量

来源

型煤

原煤

10万t/a

附近煤矿供给,本项目筛分<1cm的原煤

粘合剂(玉米淀粉)

1000t/a

外购

4000t/a

自来水

煤气发生炉

原煤

528t/a

本项目筛分>1cm的原煤


产品方案:本项目生产的型煤规格为直径为60mm,厚度为36mm,发热量为5800千卡/千克,约为24.36 MJ/kg。

7、平面布置

   本项目呈不规则形状,生产车间封闭,顶棚采用轻钢结构,东、西面用实体墙和轻钢结构,北面为山体,北面和南面用实体围墙、防风抑尘板、轻钢结构,生产车间内设有原煤堆场、筛分-破碎装置、搅拌机、烘干窑、以及成品库,煤气发生炉设置在生产车间北面。厂区东南面设有磅房、办公房和库房。详见附图2项目平面布置图。

8、工艺流程

(1)型煤生产工艺

①备料

本项目使用原料末煤均外购自周边煤矿,由货车运输至全封闭原煤堆场内,由铲车将原煤送入给料机,通过皮带输送至筛分机,粒径≥1cm的原煤堆至块煤堆场,供煤气发生炉使用,粒径≤1cm的原煤进入锤式破碎机破碎。

②搅拌

备料好的原料送至各物料仓,料仓底部设置自动定量给料机,给料机的出料口与搅拌机的进料口用软布袋连接,给料机将末煤、粘合剂(粘合剂约是末煤的5%,粘合剂的成分是玉米淀粉)送入双轴搅拌机,项目使用双轴搅拌机进行物料的混捏搅拌后,通过皮带输送到强力搅拌机再搅拌,每台搅拌机进行6-8分钟的搅拌,使物料满足成型要求,为更好的便于原料成型,在首台双轴搅拌机顶部设自动喷水装置。

③成型

压球机内煤料保持在料仓2/3料位以上,以保证对辊成型。压球机窝内有饱满的煤料,同时调整合适的成型压力,确保成球质量,不出现虚球现象。合格的成型煤球(湿球)通过皮带输送至烘干炉,不合格的煤球通过皮带返回双轴搅拌松散机重新松散再利用。


④烘干

成型后的型煤送入烘干窑,烘干窑以煤气发生炉产生的煤气燃烧后的热烟气作为热源,对型煤进行直接烘干,热源温度控制在150℃左右,不合格产品返回生产工序再加工。型煤随烘干窑内链条机沿轴向移动,在烘干窑中停留约2h,将型煤含水率由12%烘干至3%左右,烘干窑烟气布袋除尘器除尘后通过高15m的排气筒外排。烘干后的型煤由皮带运输机送至冷却链条机,利用鼓风机产生的风对型煤进行强制风冷却。

烘干窑工作原理:型煤经皮带从烘干窑顶部进入,烟气在烘干窑中部吹入,温度控制在150℃左右,型煤在烘干窑中停留约2h,待型煤含水率由12%烘干至3%左右时,从烘干窑底部输出。

⑤包装待售

冷却后的型煤经自动包装机打包后,输送至成品车间储存待售。包装过程中会产生一定量的粉尘,在包装机上方设集尘罩和吸尘管,收集后经布袋除尘器处理后排放。

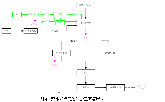
(2)煤气发生炉工艺流程

①备煤工序

本项目原煤筛分机筛上物(>1cm)作煤气发生炉原料,通过皮带进入煤斗坑内煤仓,再由吊钩将煤仓提升至煤气发生炉炉顶待用。

②制气工段

上段煤气的产生:入炉原煤被气化段产生的热煤气加热首先失去内外水分(90~150℃),继而逐渐被干馏(150~550℃)脱出挥发分,挥发分成份为焦油、烷烃类气体、酚及H2、CO2、CO、H2O混合物,其中,焦油、轻焦油随上段煤气进入电捕焦油器被去除,而烷烃类及H2、CO2、CO类做为干馏煤气和气化段产生的部分发生炉煤气混合成为上段煤气。

下段煤气的产生:原煤在干馏段被下段煤气干馏后,形成热半焦进入气化段。热半焦的挥发份一般为3~5%。热半焦因脱去煤中的活性组份,气化活性有所降低,其气化强度一般可达270~350kg/㎡·h,二段式气化炉气化火层的温度一般为1000~1300℃之间。下段煤气为完全气化煤气,几乎不含焦油,但灰分较高,经旋风除尘器除尘,处理后的温度大约在450-550℃之间。

③用气工段

上段煤气和下段煤气净化后混合,然后通过煤气管道送入烘干窑点燃使用,烘干窑排放的烟气经布袋除尘器除尘后,经15m高排气筒排放。


10投资情况

本项目设计中总投资约400万元,其中环保投资81万元,实际总投资400万元,其中环保投资约200万元,占实际总投资的50%。


第2章    环评报告提出的环保措施及落实情况

2.1环评报告提出的环保措施及落实情况

2016年9月委托晋城市绿和环保技术咨询有限公司编制了《沁水县诚友型煤有限公司年产10万吨型煤项目环境影响报告表》,报告表中要求的主要环保措施及落实情况如下:


2.2项目涉及的生态破坏修复和建设情况
本项目占地约4600m2,项目建成后对空地进行绿化,种植花草树木,形成绿化带,在厂界进行绿化,形成绿化防护带,不仅营造优美的工作环境,同时又****限度的降低对区域环境的影响。
2.3环境影响评价文件的批复及落实情况
2016年10月24日,沁水县环境保护局以沁环审[2016]85号文对该项目环境影响报告表进行了批复。
环评批复要求及落实情况见下表。

根据《山西省环境保护厅建设项目主要污染物排放总量核定办法》晋环发[2015]25号文件,总量核定指标不包括无组织排放量,由以上分析知本项目总量控制指标为:粉尘0.95t/a,烟尘1.21t/a,SO2 2.96t/a,NOX  1.82t/a。2016年10月14日沁水县环境保护局以沁环发[2016]51号文对该项目总量进行了批复。本项目运营期落实环评要求后可以满足沁水县环境保护局对本公司下达的总量控制指标。
2.6环境管理和环境监测
(1)环境管理及监测
根据《沁水县诚友型煤有限公司年产10万吨型煤项目环境影响报告表》要求:本项目运营期应加强各项污染防治措施的管理,确保污染物****达标、达量排放。目前公司制定了环保制度,由成大勇安排日常环境管理具体工作,将责任到人。
(2)环境管理及监测改进措施
①建立环境监测计划

②环保档案管理
建立健全环保设施档案管理,建立环保设施运行档案,从环保设施配套情况到正常运行后的运转率、事故出现及维修情况、污染物监测分析报告等均应列入档案管理范围。
③环境管理制度
制定一系列规章制度以促进环境保护工作,使环境保护工作规范化和程序化,并通过经济杠杆来保证环境保护管理制度的认真执行。根据需要,建议制定的环境保护工作条例有:环境保护岗位职责;废气、废水、固体废物管理制度;处理装置日常运行管理制度;排污情况报告制度;污染事故处理制度;环保教育制度。
④规范排污口
根据《环境保护图形标志排放口(源)》(GB15562.1-1995)及《环境保护图形标志固体废物贮存(处置)场》(GB15562.2-1995)中有关规定,在厂区内“三废”及噪声排放点设置标志牌,标志见下表:

第3章  自行验收结论
3.1验收结论
综上所述,沁水县诚友型煤有限公司在建设过程中已基本落实了环评及其批复要求,符合验收条件和要求,可以予以验收。


第4章  现场检查情况
2017年8月5日,沁水县诚友型煤有限公司组织对沁水县诚友型煤有限公司年产10万吨型煤项目进行了竣工环境保护验收会议,参加检查的有竣工环境保护验收咨询单位的代表及应邀到会的环保专家共10人,检查组对该工程环保措施进行了现场检查,听取了建设单位关于工程环境保护执行情况的报告,经认真讨论和审议后,提出以下要求及建议:
(1)要求尽快完成软化水处理装置的建设。对出厂与端氏煤矿运矸路之间的道路进行全部硬化。加强厂区绿化工作。



版权所有:沁水县诚友型煤有限公司 晋ICP备17005182号

地址:沁水县端氏镇  联系我们: 焦总 15135685222 宋总13503567877

技术支持:龙采科技集团